[返回列表.]    [免费下载畅易手机版APP ]

用户 夏利sb **当前提问:道奇酷威刹车开关电路图

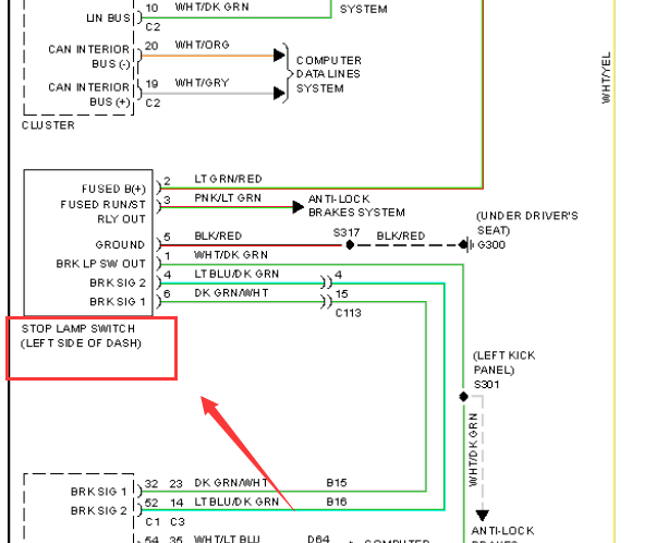
道奇酷威刹车开关电路图

.尊敬的用户,欢迎你使用在线客服,你的问题客服人员已为你处理完毕,请下载附件,如有疑问,欢迎和我们联系!.2011年道奇酷威刹车开关电路图

附件:20091242935177.rar


用户 夏利sb ***其他客服问题:
  电路图.. 长安殴尚z62023-jL473zq7[LS4ASE2E6P** ]
  阿尔法罗密欧电子选档杆供电通讯电路图.. 阿尔法罗密欧Giulia2017年-55273825[ZAREAECN2H** ]
  众泰T500出刹车开关电路图.. 众泰T5002018-TNN4G15T[LJ8F3D5D6J** ]
  瑞驰ec35二代,仪表提示故障代码734.. 瑞驰瑞驰ec35二代2021-纯电动[LR83STGT3M** ]
  哈佛H6,蓝标哈弗,天窗模块电路图,车上8脚.. 哈佛H6H62015-GW4C20[LGWEF6A52F** ]
  英菲尼迪G25,气囊电脑通讯电路图.. 英菲尼迪G252013年-VQ25[JNKDV61XDM** ]
以下是道奇相关车型的客服问题,希望对您有帮助
 14公羊酷遥控门锁电路图..道奇酷威 2014 2.7
 档把电磁场电路图..道奇酷威 2009 2.7
 道奇酷威2010年维修手册全车电路图最好是发..道奇酷威· 2010 111111 [1111111111**]
 11年道奇酷博发动机和空调电路图..道奇酷博 2011 2.0L
 09款 克莱斯勒 酷威 远/近光控制电路图..克莱斯勒酷威 2009 D [3D4PG6FD0A**]
 发动机针脚定义 没有发个发动机电路图也行 ..道奇酷威 2009 2.7 [hrsefgrkeh**]
 查下空调线路,以及所有保险丝..道奇Avenger 2008 2.4 [1B3ACB6K78**]
 空调系统电路图..道奇酷威 2015 Y [3C4PDDGY3G**]
 胎压接收器位置图 T胎压模块位置 ..克莱斯勒酷威 2010 XXX [XXX**]
 发动机电路图..道奇酷博 2010 A [1B3CB4HA0A**]
 全车电路图..道奇酷搏 2011.02 A [1B3CB4HAXB**]
 发动机变速箱针脚图..道奇凯领 10 3.0 [LTNGY34A2A**]

Copyright @ 2009 www.car388.com All rights reserved. 蜀ICP备12014226号-2 增值电信增值业务许可证:川B2-20190647 服务电话:028-87038205 87039205 87020205 川公网安备 51010502010015号 公司地址:成都市龙泉驿区经开区南二路309号 鼎峰动力港 企业办公总部基地 12栋
2025-05-09.-.V28**