[返回列表.]    [免费下载畅易手机版APP ]

用户 科华 **当前提问:19帕萨特电路图系统里面变速箱部分不

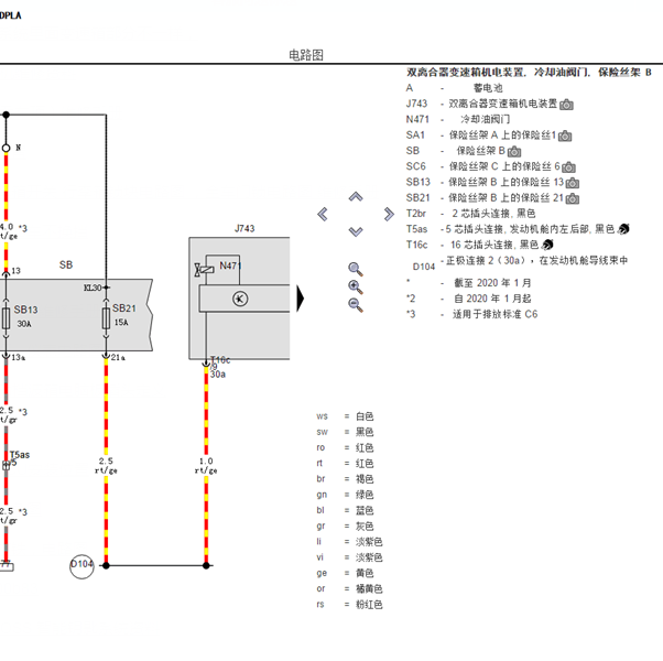
19帕萨特电路图系统里面变速箱部分不一样,

.尊敬的用户,欢迎你使用在线客服,你的问题客服人员已为你处理完毕,请下载附件,如有疑问,欢迎和我们联系!.2019年帕萨特变速箱电路图

附件:51321472158088.rar


用户 科华 ***其他客服问题:
test:
  BCM和中控门锁的电路图.. 江淮瑞风M32019年-LJ4A18Q6[LJ166A235K** ]
  13年宝马X5 N55 3.0发动机电路图.. 宝马X52013-N55 3.0
  19年新桑塔纳电路图.. 上海大众新桑塔纳2019-DLF 1.5[LSVN54BR1K** ]
  16年C4L电子手刹电路图系统里面没有.. 东风雪铁龙C4L2016-HN03
  东风风光370电路图.. 东风风光3702016-SFD13A
以下是上海大众相关车型的客服问题,希望对您有帮助
 打开电源开关仪表盘上只有方向盘锁止故障灯..上海大众朗逸 2015 211
 倒车灯电路..上海大众帕萨特 13年 1.8T
 我想看2012款的桑塔纳的电路图,应该在哪里..上海大众桑塔纳 2012
 上海大众明锐进气歧管拆装的资料..上海大众斯柯达明锐 2011 CLR [LSVNX41Z4B**]
 帕萨特B5无法启动发动机故障灯不亮不喷油不..上海大众帕萨特B5 2004 BGC [LSVCM49F54**]
 电子方向部件图和线路图..上海大众朗逸 2014
 ABS电路图..上海大众全新桑塔纳 2017 CPD [LSVNY4BR8H**]
 车身电路图..上海大众帕萨特 2022年 DPL [LSVDF6C49N**]
 帕萨特雨刮电路..上海大众帕萨特 2015 J30340 [LSVCZ2A45F**]
 发动机电路..上海大众POLo 2009 CDE
 高压蓄电池供电的线路..上汽大众帕萨特PHEV1.4T 双离合 430 精英版 2022 DXJ(1.4) [LSVDX6C44N**]
 11年桑塔纳电路图 谢谢..上海大众桑塔纳 2011 BSA [LSVA10334B**]

Copyright @ 2009 www.car388.com All rights reserved. 蜀ICP备12014226号-2 增值电信增值业务许可证:川B2-20190647 服务电话:028-87038205 87039205 87020205 川公网安备 51010502010015号 公司地址:成都市龙泉驿区经开区南二路309号 鼎峰动力港 企业办公总部基地 12栋
2025-01-15.-.V25VHTML-2025-V18-11-5---2-