[返回列表.]    [免费下载畅易手机版APP ]

用户 豪峰 **当前提问:巡航模块,驾驶支持ECU,前摄像模块

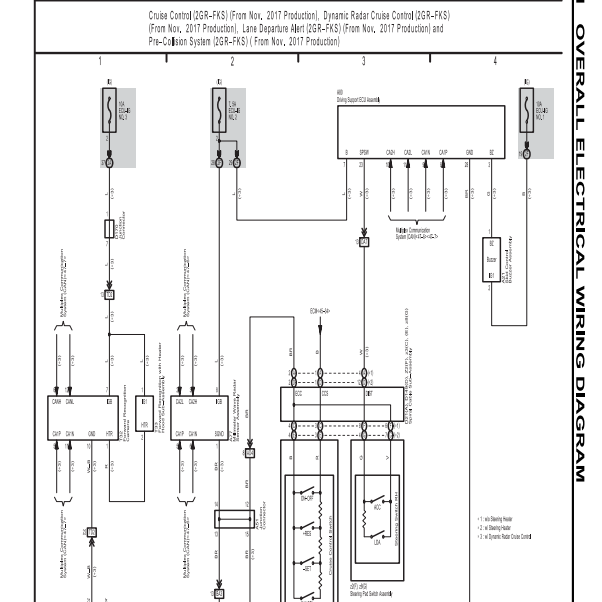
巡航模块,驾驶支持ECU,前摄像模块,辅助驾驶这方面的电路图

.尊敬的用户,欢迎你使用在线客服,你的问题客服人员已为你处理完毕,请下载附件,如有疑问,欢迎和我们联系!2018年丰田塞纳巡航电路图.

附件:40911825474737.zip

部件位置图有么

.尊敬的用户,欢迎你使用在线客服,你的问题客服人员已为你处理完毕,请下载附件,如有疑问,欢迎和我们联系!.

附件:99811825474386.zip

.尊敬的用户,欢迎你使用在线客服,你需要的资料在《畅易汽车维修技术支持平台》是有的,请直接登陆查询!查询方法:国外厂家 -> 车型Toyota(丰田)-塞纳(Sienna)-2017-2020[ 线路图 ] - >Overall EWD- >Engine Hybrid System- >Cruise Control (2GR-FKS) (From Nov2017 Production)2017-2020年丰田塞纳  巡航控制电路图


用户 豪峰 ***其他客服问题:
  BCM插头引脚图,燃油泵线路图.. 东风日产骐达2011-HR16[LGBG22E02B** ]
  发动机维修手册和发动机电路图.. 标致308CC2011-5FT[VF34B5FTXB** ]
  维修手册和线路图.. 丰田塞纳2018-2GR[5TDDZ3DC3J** ]
  电动后视镜线路图.. 哈飞赛马2008-DA476Q[LKHBE20M58** ]
  智能钥匙系统,舒适进入系统,门锁系统,维.. 一汽丰田皇冠2005-3GR[LTVBG86456** ]
  敞篷维修手册.. 标致207CC2008-5FX[VF3WB5FXX8** ]
以下是丰田相关车型的客服问题,希望对您有帮助
 音响.导航总线路图..丰田塞纳 2017.06 2GR [5TDDZDC8HS**]
 燃油控制ECU在哪里..丰田凯美瑞 2015 6AR-FSE [LVGBM51KXF**]
 03年空调放大器针脚图..丰田霸道 2003 3rz [00**]
 94年丰田陆地巡洋舰电喷三把锁带副油箱全车..丰田lc80 1994 直列6缸4·5排量电喷 [5635724783**]
 丰田雷凌2020年空调电路图..丰田雷凌 2020 9NR [LVGBPB9E6L**]
 丰田陆地巡洋舰80底盘,刹车维修手册..丰田陆巡 1998 1fz
 电路图/检查插座图..丰田凯美瑞CAMRY 2012-2016 无
 汽油浮子电路图..丰田大霸王 2010 2az [jtegd54m1a**]
 车身模块的位置和针脚图..丰田花冠 2011 1ZR [LFMAP22C7B**]
 丰田红杉原厂电路图..丰田红杉 2010 3UR [5TDDY5G13A**]
 小灯保险的位置..丰田汉兰达 2009 1AR-FE [LVGDA46A6A**]
 07款凯美瑞240电瓶线柱火线打铁接线图..丰田凯美瑞 07 240

Copyright @ 2009 www.car388.com All rights reserved. 蜀ICP备12014226号-2 增值电信增值业务许可证:川B2-20190647 服务电话:028-87038205 87039205 87020205 川公网安备 51010502010015号 公司地址:成都市龙泉驿区经开区南二路309号 鼎峰动力港 企业办公总部基地 12栋
2025-04-27.-.V25