[返回列表.]    [免费下载畅易手机版APP ]

用户 gaolizhu **当前提问:换挡电池阀电路图

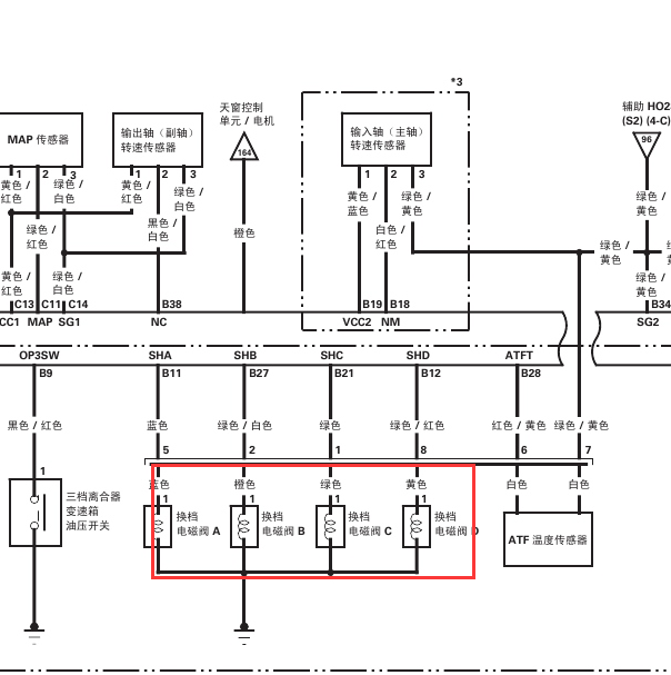
换挡电池阀电路图

.尊敬的用户,欢迎你使用在线客服,你需要的资料在《畅易汽车维修技术支持平台》是有的,请直接登陆查询!查询方法:国内厂家 ->广汽本田-锋范(CITY)-2009-2010[ 线路图 ] ->ECM/PCM2009-2010年本田锋范 换挡电磁阀电路图.


用户 gaolizhu ***其他客服问题:
  发动机针脚定义(08年的车不要给我10以后的.. 名爵名爵3ZW2008-1
  真空助力泵电机线路图.. 凯迪拉克SLS12-LNF
  空调控制面板电路图.. 东风风行菱智Q72007-4G63S4M
  讴歌第十号保险是什么.. 讴歌讴歌TL06-J32A3[19UUA66316** ]
以下是广州本田相关车型的客服问题,希望对您有帮助
 锋范2009年的维修资料?x..广州本田锋范 2009 1111
 2007年广州本田奥德赛电路图..广州本田奥德赛 2007年9月 2.4L [LHGRB18687**]
 02年广州本田2.0排量防盗盒位置图,芯片防盗..广州本田雅阁2.0 2002年02月 HG7200(ACCORD2.0EX1) [LHGCF96662**]
 气囊电路图..广州本田歌诗图 2014 04 k24y3 [LHGTF3871E**]
 关于雅阁自动变速箱的维修视屏..广州本田雅阁 02
 倒车雷达..本田锋范 14年 1.4
 七代雅阁车身电脑电路图,资料库里资料不全..广州本田雅阁 2007年9月 HG7240A [LHGCM56717**]
 08款空调电路怎么没有?..广州本田雅阁2.0 2008年
 冠道辅助仪表板下保险丝继电器盒线路图..广州本田冠道 17 K20C3 [LHGTG3887H**]
 本田雅阁9带空调压力开关线路图..广州本田雅阁 15 R20Z4 [LHGR1648F8**]
 05年本田雅阁发电机电路图..广州本田雅阁雅阁 2005年 K24 [LHGCM56775**]
 广州本田雅阁全车电路图维修手册..广州本田雅阁 18年11月 L15BN [LHGCV165XK**]

Copyright @ 2009 www.car388.com All rights reserved. 蜀ICP备12014226号-2 增值电信增值业务许可证:川B2-20190647 服务电话:028-87038205 87039205 87020205 川公网安备 51010502010015号 公司地址:成都市龙泉驿区经开区南二路309号 鼎峰动力港 企业办公总部基地 12栋
2025-05-26.-.V28**VHTML-2025-V18-11-5---2-