[返回列表.]    [免费下载畅易手机版APP ]

用户 wa470586 **当前提问: 2016倒车影像系统低配的,不带360

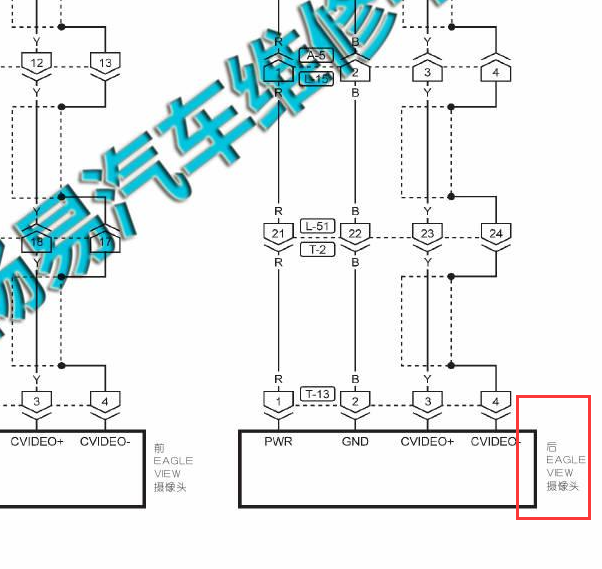
2016倒车影像系统低配的,不带360

.尊敬的用户,欢迎你使用在线客服,你需要的资料在《畅易汽车维修技术支持平台》是有的,请直接登陆查询!查询方法:国内厂家 ->东风裕隆(纳智捷LUXGEN)-优6 SUV-2015-2016[ 维修手册/诊断 /电路图 ]->DI驾驶员信息系统->环景影像系统(ActiveEagleVew)->配线图.2016年纳智捷优6倒车影像电路图


用户 wa470586 ***其他客服问题:
  倒车雷达的线路和模块位置.. 奔驰汽车S 450 e L3.0T 手自一体2023-256 930(3.0)[W1K6G6GB5R** ]
以下是纳智捷相关车型的客服问题,希望对您有帮助
 14年纳智捷优6安全带指示灯电路图..纳智捷优6 2014 G18TE [LUXC71H09E**]
 12款纳智捷大7座椅加热电路图..纳智捷大7 2012 4g63
 纳智捷 优6 1.8T 2015款手自一体创新版尾门..纳智捷纳智捷U6 2015 G18TG [LUXC71H09F**]
 环视电路图..纳智捷优6 2015 2 [LUXC71H08F**]
 麻烦老师给找下这款车的玻璃升降器电路图..纳智捷U6 2016年3月 G18TG(1.8T) [LUXC71H0XG**]
 无匙进入和防盗芯片模块的线路图..纳智捷U6 2014 G20TE [LUXC71T0XE**]
 13款纳智捷大切..纳智捷大切 2013 AAAAAAAAA [AAAAAAAAAA**]
 纳智捷u5保险丝说明..纳智捷u5 201710 dfma16-i [luxh61f03h**]
 15年纳智捷优6雨刮电路图(雨刮自动刮)..纳智捷优6 SUV 2015 G18TG [LUXC71H08F**]
 纳智捷u5转向角传感器电路图..纳智捷u5纳智捷u5 2017年12份 dfma-16 [luxh61f08h**]
 迎宾灯电路图..纳智捷牌优6 2014年8月 G20TE [LUXC71T08E**]
 纳智捷M7音箱线路图..纳智捷M7 13 G20TE [LUXL91T05D**]

Copyright @ 2009 www.car388.com All rights reserved. 蜀ICP备12014226号-2 增值电信增值业务许可证:川B2-20190647 服务电话:028-87038205 87039205 87020205 川公网安备 51010502010015号 公司地址:成都市龙泉驿区经开区南二路309号 鼎峰动力港 企业办公总部基地 12栋
2025-04-23.-.V25