[返回列表.]    [免费下载畅易手机版APP ]

用户 jlqcdq **当前提问:09年克莱斯勒燃油表线路图

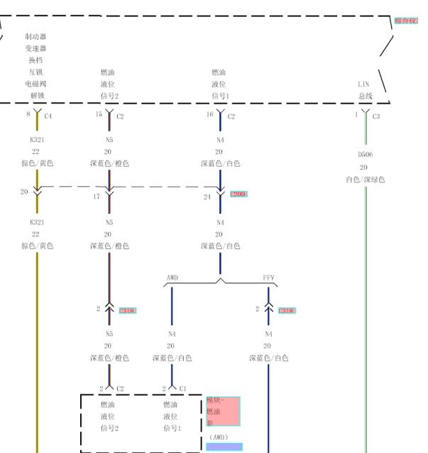
09年克莱斯勒燃油表线路图

.尊敬的用户,欢迎你使用在线客服,你的问题客服人员已为你处理完毕,请下载附件,如有疑问,欢迎和我们联系!2008年克莱斯勒铂锐燃油表线路图.

附件:1986658054562.rar


用户 jlqcdq ***其他客服问题:
test:
  五十铃皮卡ABS通讯线路图.. 庆岭五十铃五十铃皮卡20161008-4JB1CT[LWLTFS2H3G** ]
  东风本田思域发动机电脑板针脚图.. 东风本田思域12年-R18Z2[LVHFB2648C** ]
  寻找14年金杯金典009皮卡空调线路.. 沈阳金杯金典皮卡2014-4D25U[LSYEKS2S1E** ]
  16年北汽幻速S6电动尾门线路图.. 北京牌北汽幻速2016-F15D[LNBMCBAK6G** ]
  07年本田思域主仪表针脚图.. 东风本田思域07年-不晓得
  给一个这个车的电子方向助力的电路图。谢谢.. 广州丰田凯美瑞13-1AZ[LVGBH51K3D** ]
以下是克莱斯勒相关车型的客服问题,希望对您有帮助
 查下这个车XY291A插接器..克莱斯勒Wrangler [牧马人]2.0T 手自一体 Sahara 四门版 2018 N(2.0) [1C4HJXEN0J**]
 查一下发动机维修手册和,发动机螺丝扭力 ..克莱斯勒Grand Cherokee [大切诺基]5.7 手自一体 旗舰尊崇版 2014 T(5.7) [1C4RJFJT0E**]
 中控电路图..克莱斯勒酷威 2010 D [3D4PGFD4AT**]
 音响功放电路图..克莱斯勒克莱斯勒300c 07年 EER [LE4FT25D57**]
 发动机电路图..克莱斯勒酷威 2011 AT184376 [3D4PG6FDXA**]
 喇叭电路,中控门锁电路 仪表电路..北京戴姆勒.克莱斯勒铂锐 08年5月 ECN 2.0 [LE4FG65Z38**]
 道奇酷威..克莱斯勒酷威 2010 2.7
 驻车辅助线路图及手册 03SS..克莱斯勒300C300C 2007 EER [LE4FT65DX7**]
 P083B P0868 P1745故障码处理方法..克莱斯勒Journey [酷威]2.7 手自一体 豪华导航版 2011 D(2.7) [3D4PG6FD5A**]
 风扇控制线路图..克莱斯勒PT漫步者 07年 2.4L [1A8FYB8B48**]
 分动器范围传感器线路图..克莱斯勒JEEPWRANGLER UNLIMITED 2012 G [ 1C4BJWEG0**]
 克莱斯勒酷威发动机2.4的控制电路图..克莱斯勒DODGE 2013 B [3C4PDCFBDT**]

Copyright @ 2009 www.car388.com All rights reserved. 蜀ICP备12014226号-2 增值电信增值业务许可证:川B2-20190647 服务电话:028-87038205 87039205 87020205 川公网安备 51010502010015号 公司地址:成都市龙泉驿区经开区南二路309号 鼎峰动力港 企业办公总部基地 12栋
2025-01-13.-.V25VHTML-2025-