[返回列表.]    [免费下载畅易手机版APP ]

用户 联达 **当前提问:帮我找一份发电机充电系统电路图

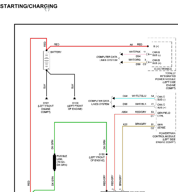
帮我找一份发电机充电系统电路图

.尊敬的用户,欢迎你使用在线客服,你的问题客服人员已为你处理完毕,请下载附件,如有疑问,欢迎和我们联系!.2008年吉普指南者充电系统

附件:6372204543551.rar


用户 联达 ***其他客服问题:
  金杯 格瑞斯 2.7 发动机电脑线路图 加发动机.. 金杯格瑞斯2012 12-2TR[LSYHGABG3C** ]
  华颂7节气门,油门踏板电路图.. 华颂华颂72015-N20B20C[LSYAABDU3F** ]
  钥匙控制盒插头端子图.. 东风日产骊威2010年8月-HR16[LGBK22E70A** ]
  07年 GL8 大灯开关线路图.. 别克GL807-不知[LSGDC82D87** ]
  空调面板电路图 资料库13款的不一样.. 长安福特翼博2017-2
  发动机电路图.. 长安福特福克斯1.8L13年4月-CAF483Q0[LVSCAAE8DF** ]
以下是JEEP相关车型的客服问题,希望对您有帮助
 14年大切JEEP ABS线路图(制动液液位传感器..JEEP大切诺基 14年 3.6
 左前门玻璃控制开关线路图..JEEP大切诺基 2014.04 G [1C4RJFBG0E**]
 后桥传动轴油封更换流程和螺丝数据..JEEP牧马人 2015.01 8 [1C4BJWE87F**]
 自动变速箱O/D电磁阀电路图..JEEP牧马人 2007 V6
 发动机控制系统维修手册 最好有P0344凸轮轴位..JEEP牧马人 2012 G [1C4BJWFG8D**]
 您好客户 请您帮我找维修手册 谢谢啊辛苦您..JEEP指挥官 2007 07 5.7L 240KW [1J8H358297**]
 吉普自由光电脑元件位子图..JEEP自由光 2014 B [1C4PJMBB0F**]
 JEEP牧马人变速箱电脑电路图,电源接地通讯..JEEP吉普牧马人 2013年2月 G [1C4BJWBG7D**]
 大切诺基电路图..JEEP大切诺基 12年 3.6 [1C4RJFBG7D**]
 07年 大切诺基电路图 5.7排量 车辆识别号1J8H..JEEP大切诺基 07年3月 5.7 [1J8HC58217**]
 请帮我看看可有2011款大切诺基的维修手册..JEEPGRAND CHEROKEE 2011 G 3.6L [1J4RR6GG4B**]
 保养提升如何复位..广汽菲克指南者1.3T 双离合 220T 驭享版 2019 46338779(1.3) [LWVEB4048K**]

Copyright @ 2009 www.car388.com All rights reserved. 蜀ICP备12014226号-2 增值电信增值业务许可证:川B2-20190647 服务电话:028-87038205 87039205 87020205 川公网安备 51010502010015号 公司地址:成都市龙泉驿区经开区南二路309号 鼎峰动力港 企业办公总部基地 12栋
2025-05-10.-.V28**