[返回列表.]    [免费下载畅易手机版APP ]

用户 戚焕 **当前提问:帮忙查一下ABS电脑的电源

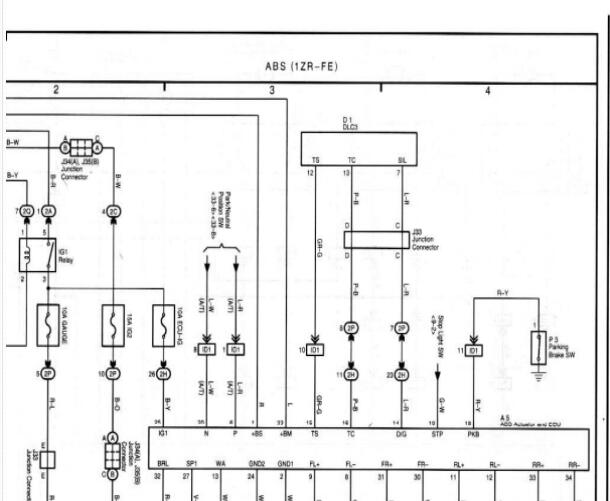
帮忙查一下ABS电脑的电源

.尊敬的用户,欢迎你使用在线客服,你的问题客服人员已为你处理完毕,请下载附件,如有疑问,欢迎和我们联系!2011年丰田花冠ABS电路图.

附件:66231929354699.rar


用户 戚焕 ***其他客服问题:
test:
  外面的皮带绕法.. 江淮 瑞风M42016- HFC4GA3-3D [LJ166A33XH** ]
  前雾灯电路图 .. 福田暂无2021-DAM16KL[LVAV2AVB2M** ]
  帮忙查一下这个偏航传感器位置和电路图.. 斯威 X72017- DG15T [LM6AFAAP8H** ]
  挡阳板怎么拆.. 红旗 E-HS3 2019- TZ204XSLM2(电动机) [LFPHC7PE9K** ]
  P0A7D21故障码资料.. 奇瑞 艾瑞泽7e2016-SQRE4G16[LVVDC27B9G** ]
  P1048故障码资料.. 宝马 M42014- S55B30A [WBS3R9103H** ]
以下是丰田相关车型的客服问题,希望对您有帮助
 红衫ABS电路..丰田红衫 2003 2UZ-FE [5TDBT48A95**]
 98年款兰德酷路泽机油表电路图..丰田酷路泽 1998 1FZ-FE [JTB11UJA0Y**]
 发电机电路图 03SS..丰田酷路泽丰田酷路泽 2005 1FZ-FE [LFBRF67895**]
 电动尾门电机插头定义..丰田塞纳 2019 2gr [5TDYZ3DC4L**]
 左前门锁是6根线,平台上的对不上..丰田汉兰达 2013 3AR [LVGDC46A0D**]
 防盗线路图给我发一份..丰田霸道2700 10年 2.7 [JTEBX3FJ7A**]
 07年丰田普拉多发动机电路图..丰田普拉多 2007 1GR-FE [LFMGJ272X7**]
 丰田1KZ柴油发动机控制部件位置图和线路图..丰田77 93 1234567 [2345555**]
 室外温度传感器电路图..丰田皇冠 2007 3GR-FE [LFMBD84B07**]
 B278A故障解释或全车维修资料..丰田埃尔法 2011 2AZ [JTEGD21H8B**]
 车型 搜索 怎么没有了..丰田CRV 1999 1234 [333**]
 点火顺序..丰田普拉多 2012 1GR 4.0L [LFMGJE72XD**]

Copyright @ 2009 www.car388.com All rights reserved. 蜀ICP备12014226号-2 增值电信增值业务许可证:川B2-20190647 服务电话:028-87038205 87039205 87020205 川公网安备 51010502010015号 公司地址:成都市龙泉驿区经开区南二路309号 鼎峰动力港 企业办公总部基地 12栋
2025-01-13.-.V25VHTML-2025-