[返回列表.]    [免费下载畅易手机版APP ]

用户 18376621 **当前提问:发电机电路图

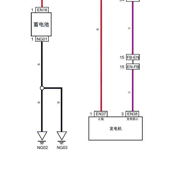
发电机电路图

.尊敬的用户,欢迎你使用在线客服,抱歉,没有21年的该车电路图,请您参考2020年的资料,你的问题客服人员已为你处理完毕,请下载附件,如有疑问,欢迎和我们联系!.2020年东风T5 EVO发电机电路图

附件:81452139316177.rar


用户 18376621 ***其他客服问题:
test:
  帮我找下刹车开关电路图.. 长城H62017-1[LGWEF6A51H** ]
  档位开关线路.. 奇瑞EQ12019-1[LVVDG27B3K** ]
  全车线路.. 吉利帝豪UP2021-1[L6T7824Z2M** ]
  天窗保险电路图.. 力帆5302013-1[LLV2A3A23D** ]
  挂挡座电路图,知道挂挡座哪根线是电源哪根.. 吉普牧马人2019-1[ 1C4HJXEN2** ]
  充电机的电路图,还有充电机插头定义.. 华晨鑫源海狮 EV(X30L EV)标准型2021-TZ180XS000(电动机)(电动)[LA9BBJBR9N** ]
以下是东风相关车型的客服问题,希望对您有帮助
 电子风扇电路图..东风御轩 2010/11 PSARN10LH3X2.0L [LJNMEV1G9A**]
 中控锁线路图 1.中控合在中间自波位 2.插头:..东风风行面包车:自波 2006 4G63 [LGB2ACE146**]
 急需电子油门控制电路图..东风日产轩逸 2010 HR16
 空调电路图(自动)..东风悦达.起亚K3 2021/2022 . [.**]
 天窗电路图..东风悦达起亚k5凯酷 2020 G4FS [LJD6AA2D7L**]
 尼桑新奇骏仪表,发动机电路图..东风日产DFL6462VBL2 2017 MR20 [LGBM4AE46H**]
 发动机电路图。电脑版针脚图。..东风汽车V291.4 手动 2012 DK13-06(1.4) [LGKG42193C**]
 20款本田XRV的RF1天线的具体安装位置..东风本田XRV 2020 L15B5 [LVHRU1846L**]
 东风风神ax7 电瓶保险座那边有个7号保险丝 ..东风风神 2018 发动机型号:10UF01 5G02 [车辆识**]
 CVT波箱电路图..东风风光S560SUV 2021.6 SFG20A [LVZA53P95M**]
 全车电路图..东风日产逍客 2014 1.6
 2020年轩逸,钥匙在车内,无法打开点火..东风日产轩逸 2020 HR16 [LGBH92E07L**]

Copyright @ 2009 www.car388.com All rights reserved. 蜀ICP备12014226号-2 增值电信增值业务许可证:川B2-20190647 服务电话:028-87038205 87039205 87020205 川公网安备 51010502010015号 公司地址:成都市龙泉驿区经开区南二路309号 鼎峰动力港 企业办公总部基地 12栋
2025-01-13.-.V25VHTML-2025-