[返回列表.]    [免费下载畅易手机版APP ]

用户 32756757 **当前提问:前乘客侧杂物箱保险盒F30号保险

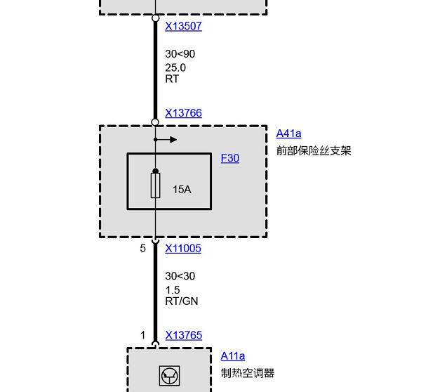
前乘客侧杂物箱保险盒F30号保险

.尊敬的用户,欢迎你使用在线客服,你的问题客服人员已为你处理完毕,请下载附件,如有疑问,欢迎和我们联系!2004年宝马530i F30保险丝电路图和位置.

附件:46972623949318.zip


用户 32756757 ***其他客服问题:
test:
  发动机线路图.. 本田CRV2023-1.5T[LVHRS3848P** ]
  仪表电路图.. 东风 御风2016- ZD25D14-5N [LGFB6A1F3H** ]
  金杯海狮的仪表线路图.. 金杯海狮2008-V19[LSYBCAAA8B** ]
  倒车灯线路图.. 宝马X52003-M54B30[5UXFA13535** ]
  尾门电路图.. 风光3602015- 4A91S [LVZA43P93E** ]
  网络can线、 前保险丝盒电路图.. GMC SAVANA2014-LMF[1GTS89C46E** ]
以下是华晨宝马相关车型的客服问题,希望对您有帮助
 宝马525LI发动机正时链板链条图片..华晨宝马宝马525li 2012年9月 N20B20c [LBVCU3107D**]
 空气流量电位计电路图..华晨宝马523li 08 2.5L [LBVNU39089**]
 仪表台和仪表台线束的拆卸安装..华晨宝马X1 sDrive18Li1.5T 手自一体 时尚型 2018 B38A15C(1.5) [LBVHZ1105J**]
 DCDC电源部分电路图,油泵电路图..华晨宝马X1 sDrive18i2.0T 手自一体 领先晋级版 2015 N20B20C(2.0) [LBVUG7100G**]
 帮我找个ABS线路图,和针脚定义..华晨宝马BMW7201DX 2018.02 B48B20D [LBVKY7102J**]
 宝马X1左前门锁块电路图..华晨宝马X1 2014 N20B20C [LVVZ5100EM**]
 后部电子模块REM针脚图和电路图..华晨宝马320Li 2018-10 B48B20C [LBV8W3107K**]
 发动机电脑针脚图和电路图..华晨宝马520Li 2013.07 BMW7201KL [LBVCU1102D**]
 DNE进气阀安装位置..华晨宝马3系 2010 N46B20E [LBVPS3107A**]
 前置摄像头电路图..华晨宝马320Li xDrive2.0T 手自一体 时尚型 2019 B48B20C(2.0) [LBV8R1105J**]
 右前门玻璃升降器 控制电路图 还有保险丝..华晨宝马318i2.0 手自一体 领先型 2011 N46B20E(2.0) [LBVPS3103B**]
 麻烦把后门内饰板及摇机拆装图发过来 谢谢!..华晨宝马宝马523LI 2007 N52 [LBVNU15087**]

Copyright @ 2009 www.car388.com All rights reserved. 蜀ICP备12014226号-2 增值电信增值业务许可证:川B2-20190647 服务电话:028-87038205 87039205 87020205 川公网安备 51010502010015号 公司地址:成都市龙泉驿区经开区南二路309号 鼎峰动力港 企业办公总部基地 12栋
2025-01-12.-.V25VHTML-2025-