[返回列表.]    [免费下载畅易手机版APP ]

用户 德林 **当前提问:天际ME5 前中间贯穿日行灯 4线

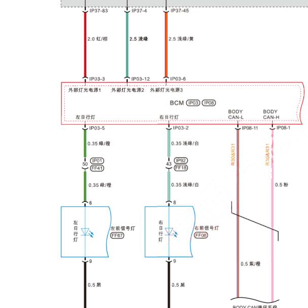
天际ME5 前中间贯穿日行灯 4线

.尊敬的用户,欢迎你使用在线客服,你的问题客服人员已为你处理完毕,请下载附件,如有疑问,欢迎和我们联系!.2021年天际EM5日行灯电路图

附件:77092668362337.zip


用户 德林 ***其他客服问题:
  08年 思域 4线发电机电路图 .. 东风本田思域2008-R18A1[LVHFA16438** ]
  2.4L 电脑版针脚定义图 现代的 .. 江淮 瑞风07年-HFC4GA1 [LJ16AA2357** ]
  2023年荣威eRX5Q全车电路图.. 荣威ERX52023-4651
  保时捷 macan S B5 排风电磁阀驱动器 装什么位.. 保时捷macanS 2017.06-CTM[WP1AB2958J** ]
  14年 顶配 带智能系统的 后备箱门锁 后备箱开.. 北京现代瑞纳2014.02-G4FA[LBERCADB9E** ]
  奥迪E-tron 全车 线路图 维修手册 .. 奥迪E-tron2021-230[LFVVB9GE9L** ]
以下是天际相关车型的客服问题,希望对您有帮助
 天际ME7 BCM车身模块位置..天际ME7 2021 1 [LTWA35K10L**]
 天际ME5 前大灯线路图..天际ME5 2022.06 DAM15K [LTWM35U16N**]
 天际M5电路图..天际电动车 2021 无 [无**]
 全车电路图什么时候能更新..天际汽车ME5周年限量版 2022 DAM15KE(1.5) [LTWM34U1XN**]
 22年天际ME5,维修开关电路图..天际ME5 22 1.5
 前日行灯 转向灯 电路图 7根线..天际EM5 2022.06 DAM15KE [LTWM35U16N**]
 天际ME7全车电路图 车身 玻璃 座椅..天际汽车ME7 2021 电动 [LTWA35K15M**]
 天际me5主机和显示屏电路图..天际ME5 2022 DAM15KE [LTWM35U18N**]
 仪表保养灯如何归零..天际汽车ME51012 PRO 2021 DAM15KE(1.5) [LTWM35U1XN**]
 天际ME7方向锁电路图..天际ME7 2021 1 [LTWA35K10L**]
 需要电动尾门控制器拆装位置..天际ME5 2022 DAM15KE [LTWM35U1XN**]
 VBU线路..天际汽车ME51012 PRO 2021 DAM15KE(1.5) [LTWM35U11N**]

Copyright @ 2009 www.car388.com All rights reserved. 蜀ICP备12014226号-2 增值电信增值业务许可证:川B2-20190647 服务电话:028-87038205 87039205 87020205 川公网安备 51010502010015号 公司地址:成都市龙泉驿区经开区南二路309号 鼎峰动力港 企业办公总部基地 12栋
2025-01-11.-.V25VHTML-2025-