[返回列表.]    [免费下载畅易手机版APP ]

用户 济南 **当前提问:2024款本田奥德赛高压蓄电池与整车通

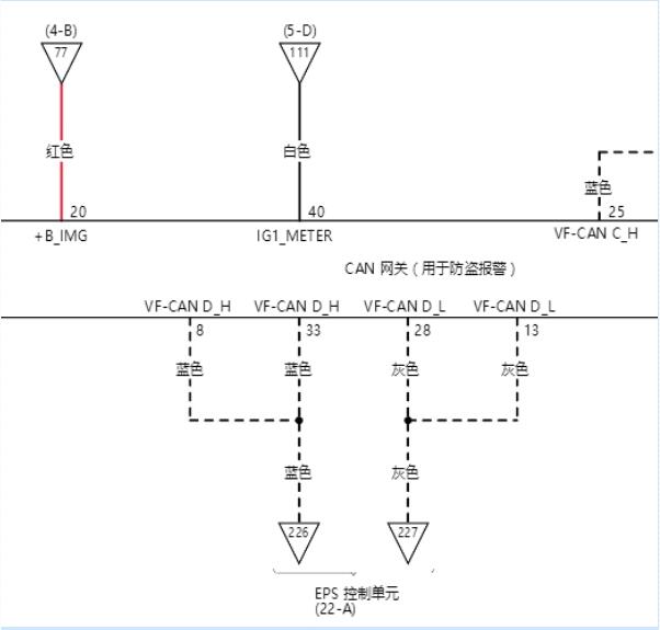
2024款本田奥德赛高压蓄电池与整车通讯线路图

.尊敬的用户,欢迎你使用在线客服,你的问题客服人员已为你处理完毕,请下载附件,如有疑问,欢迎和我们联系!.2024年本田奥德赛网络通讯电路图

附件:72252691981070.zip


用户 济南 ***其他客服问题:
  A4变速箱电路图.. 奥迪A42019-CWN[LFV3A28W8J** ]
  帕萨特B4 38针发动机电脑针脚图.. 德国大众帕萨特B41997-2.0
  现代领翔轮廓灯电路图.. 现代领翔11年3月-G4KD[BX085223** ]
  金杯T30发动机电路图.. 金杯金杯2015-DLCG12[LSYCKE2E0F** ]
  全车电路图.. 重庆力帆330V2018年3月28-Y13120001[LLV1CRB12J** ]
  自动变速箱电路图.. 奔驰斯宾特3162006-柴油[WDF9036721** ]
以下是本田相关车型的客服问题,希望对您有帮助
 奥德赛电路图..广汽本田奥德赛 2010 K24Z2 [LHGRB3862A**]
 思域1.0T 正时皮带标记图!..本田思域 06 1.0t
 驻车和倒车传感器控制装置..本田CRV 2012 2.4 [LVHRM4872C**]
 DTC1640无钥匙进入系统的排查步骤..本田缤智 1 1 [LHGRU5865G**]
 本田思域(FB6) 2012-2014电路图 AA..本田思域(FB6) 2012-2014 0 [0**]
 3缸 1.0发动机线路图..本田思域 18 1,0 [LVHFC7635H**]
 发动机电路图 防盗 智能 电源..本田X-RV 2015 112
 请提供一下保养灯归零的资料s..本田飞行员 2006-2008
 08年奥德赛防盗电路图..本田奥德赛 2008 2.4 [LHGRB18678**]
 故障码u0100f-CAN故障(Tcm-f1控制模块) 行驶熄..本田冠道冠道 2018.02 L15BD [LHGTG1834J**]
 遥控接收模块位置..本田 歌诗图 2013 K24Y3 2.4L [LHGTF3853D**]
 发动机舱前部线束及位置图..本田xrv 1.5t 2021 l15bs [LVHRU1861M**]

Copyright @ 2009 www.car388.com All rights reserved. 蜀ICP备12014226号-2 增值电信增值业务许可证:川B2-20190647 服务电话:028-87038205 87039205 87020205 川公网安备 51010502010015号 公司地址:成都市龙泉驿区经开区南二路309号 鼎峰动力港 企业办公总部基地 12栋
2025-04-25.-.V25