[返回列表.]    [免费下载畅易手机版APP ]

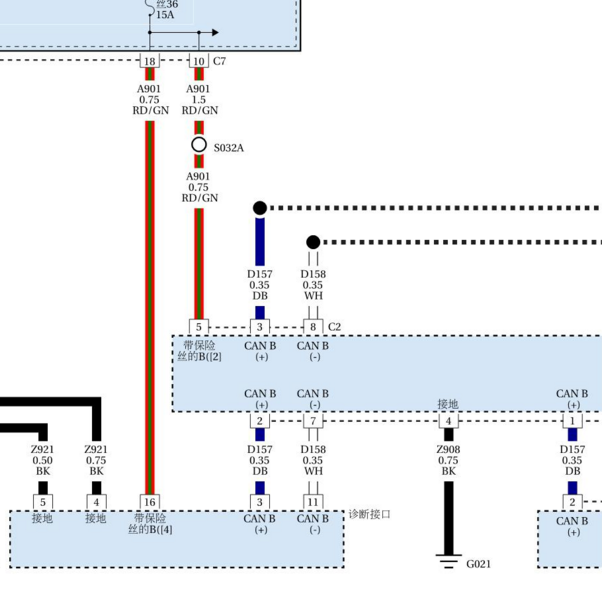
用户 15053625 **当前提问:CAN系统线路,请给个文件

CAN系统线路,请给个文件

.尊敬的用户,欢迎你使用在线客服,你的问题客服人员已为你处理完毕,请下载附件,如有疑问,欢迎和我们联系!2017年吉普自由侠网络通讯电路图.

附件:86782712084006.rar


用户 15053625 ***其他客服问题:
test:
  福田时代驭菱电路图.. 福田时代驭菱XXXX-465[XXXXXX** ]
  沃尔沃XC60天窗维修手册,天窗电机初始化方.. 沃尔沃XC60 T52012-12-B4204T7[YV1DZ4756D** ]
  柴油版发动机电路图.. 克莱斯勒酷威2014-2.0[3C4PDDFY7F** ]
  14年江淮M5远光灯控制电路图.. 江淮M514-2.0T[LG166A349E** ]
  英菲尼迪Q50-15年2.0T电路图.. 英菲尼迪Q5015年-274930[JNKCV71E0E** ]
  09年卡宴网管安装位置图.. 保时捷卡宴09-AAA[WP1AA29P69** ]
以下是广汽菲克相关车型的客服问题,希望对您有帮助
 通讯电路图,平台上面的对不上..广汽菲克自由侠1.4T 双离合 动能版 2016 523A0027(1.4) [LWVDA2048G**]
 左前雾灯线路..广汽菲克自由光2.0 手自一体 优越版 2017 M095(2.0) [LWVCAE788J**]
 指南者发动机舱保险丝盒 仪表台保险丝盒图..广汽菲克指南志 2020 46338779 [LWVEB4044L**]
 维修手册..广汽菲克自由光 2016年 M080 [LWVCAFM60F**]
 道奇酷威柴油2.0发动机正时..广汽菲克酷威 2015 Y [3C4PDDFY4F**]
 你好,帮我找下吉普自由光的智能钥匙控制的..广汽菲克自由光 2016 M095 [LWVCAE738G**]
 启动机电路图..广汽菲克指南者1.3T 双离合 220T 舒适版 2020 46338779(1.3) [LWVEB4043L**]
 玻璃升降器电路图..广汽菲克指南者1.4T 双离合 200T 悦享版 2017 553C0027(1.4) [LWVEA3045J**]
 指挥官车身电脑不可维修是什么意思?修了会..广汽菲克指挥官 2018 521
 电路图..广汽菲克吉普自由侠 2018 1.4T
 7速双离合变速箱电路 刚给我的是6速的..广汽菲克菲亚特菲翔 15 1.4T [LWVAB1561F**]
 点火锁线路图..广汽菲克自由光2.0 手自一体 领先版 2016 M079(2.0) [LWVCAE735G**]

Copyright @ 2009 www.car388.com All rights reserved. 蜀ICP备12014226号-2 增值电信增值业务许可证:川B2-20190647 服务电话:028-87038205 87039205 87020205 川公网安备 51010502010015号 公司地址:成都市龙泉驿区经开区南二路309号 鼎峰动力港 企业办公总部基地 12栋
2025-04-09.-.V25