[返回列表.]    [免费下载畅易手机版APP ]

用户 15186658 **当前提问:找一下右后转弯灯电路图

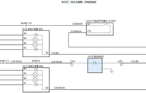
找一下右后转弯灯电路图

.尊敬的用户,欢迎你使用在线客服,你的问题客服人员已为你处理完毕,请下载附件,如有疑问,欢迎和我们联系!2023年沃尔沃XC40后部车灯电路图.

附件:60202731486561.zip


用户 15186658 ***其他客服问题:
test:
  找一下四驱电路图.. 铃木吉姆尼2014-m13a[JS3JB43V6E** ]
  帮我找一下OBD电路图.. 现代胜达2009-G6EA[KMHSH81D49** ]
  19款大众速腾后备箱天线位置图.. 上海大众速腾2020-DJS[LFV2A2BU2L** ]
  帮我找一下abs的保险.. 广汽本田2019-L15BN[LHGCV1639K** ]
  查一下右后车门模块电路图.. 北京BJ40L2017-2290ml[LNBRCFDK2H** ]
  找一下前保险杠日行车灯条电路图.. 现代索纳塔2024-2.0[LBEDNAKE8R** ]
以下是沃尔沃相关车型的客服问题,希望对您有帮助
 沃尔沃发动机排量4.4正时资料..沃尔沃XC90 2004 V8 [顶顶顶**]
 S80L发动机维修资料..沃尔沃S80L 2010 B5254T [LVSHGFAJ1A**]
 沃尔沃S80节气门电路图..沃尔沃S80 2009年 B6304T [LVSHGFAM29**]
 水箱前面的扰流板电机电路电路图..沃尔沃XC90 2016 B4204T27 [YV1LFA2DXH**]
 中央电子模块CEM电路图..沃尔沃XC90 2006 V8
 沃尔沃XC90 CAN通讯线路图帮忙找下 谢谢..沃尔沃XC90 2021 2.0
 变速箱机械部分维修手册..沃尔沃S40 2011 2.0 [LVSHEFAC4B**]
 正式装配图..沃尔沃S60 2013 B5204T9 [YVIFS63C1E**]
 方向锁保险位置图..沃尔沃s90 18年 B4204T23 [LVYPD10A6K**]
 沃尔沃S60/V60 2012电路图SS..沃尔沃S60/V60 2012 11
 有源发声器在安装..沃尔沃S80 2008年 B6304T2 [YV1AS99598**]
 正时..沃尔沃S40 2005 B5244S4 [YV1MS38475**]

Copyright @ 2009 www.car388.com All rights reserved. 蜀ICP备12014226号-2 增值电信增值业务许可证:川B2-20190647 服务电话:028-87038205 87039205 87020205 川公网安备 51010502010015号 公司地址:成都市龙泉驿区经开区南二路309号 鼎峰动力港 企业办公总部基地 12栋
2025-04-07.-.V25