[返回列表.]    [免费下载畅易手机版APP ]

用户 日丰 **当前提问:2008年圣达菲仪表线路图

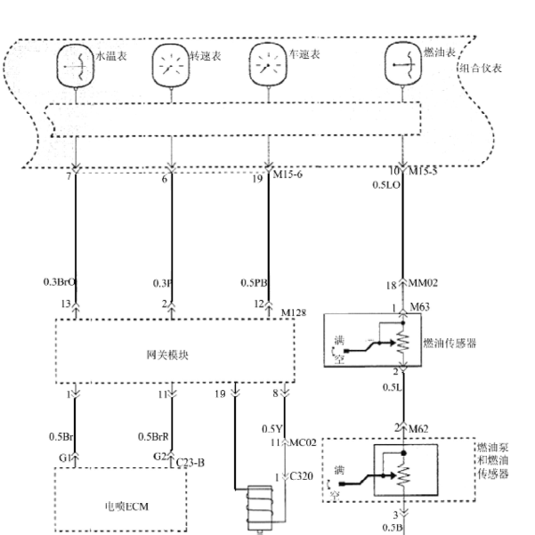
2008年圣达菲仪表线路图

.尊敬的用户,欢迎你使用在线客服,你的问题客服人员已为你处理完毕,请下载附件,如有疑问,欢迎和我们联系!.08年华泰圣达菲 油泵传感器到仪表油表的线路图

附件:7434622045093.rar

.尊敬的用户,欢迎你使用在线客服,你需要的资料在《畅易汽车维修技术支持平台》是有的,请直接登陆查询!查询方法:国内厂家 -> 华泰汽车-圣达菲(Santa Fe)-2007-2008[ 维修手册/诊断 ] -> 电气系统 -> 17.组合仪表电路.2008年华泰汽车-圣达菲 仪表电路图


用户 日丰 ***其他客服问题:
  酷威空调系统.. 酷威酷威2010-333[3D4PG6FD2A** ]
  你好可以帮我找到这个车的BMS电池管理系统通.. 捷豹I-PACE2018-TZ-204-X-S-A电动机[SADHA2B14K** ]
  2005年标致307空调系统维修手册.. 标致轿车2005-1.6[AAA** ]
  克莱斯勒铂锐维修手册.. 克莱斯勒BJ7240J2008-87014555[LE4FG65R78** ]
  英菲尼迪FX35 ABS系统.. 英菲尼迪F3509-VQ35[JNKAS15F69** ]
  陆风X5智能盒线路图及端子定义图.. 陆风X5陆风X52016-4A91T[LVXCAHBA0G** ]
以下是现代圣达菲相关车型的客服问题,希望对您有帮助
 车辆防盗锁止匹配不了,帮我找份中文的防盗..现代圣达菲现代圣达菲 07年 2.4排量 [KMHSH81DX7**]
 0年年进口圣达菲2.7后倒车雷达电路图原理及..现代圣达菲圣达菲 05年 GBA [KMHSC81D56**]
 06年圣达菲有没有中文版维修资料..现代圣达菲圣达菲 06 G6EA [KMHSH81D37**]
 帮忙看一下有没有这个车燃油表电路图 02SS..现代圣达菲现代圣达菲 2009 2.7
 现代圣达菲大修后报故障码 P0011 A进气凸轮..现代圣达菲圣达菲 09 12 G4KE [KMHSH81BAU**]
 清客服给一份08年的现代圣达菲的防盗盒和发..现代圣达菲SUV 2008年8月 G6EA 2.7 [KMHSH81D39**]
 现代圣达菲转向灯系统电路图纸要中文的谢谢..现代圣达菲现代圣达菲 2006 g6ea [kmhsh81d46**]
 11年现代圣达菲方向机管柱供电端子图及防盗..现代圣达菲越野车 2011 G4KR [KMHSH81B7B**]
 2008年圣达菲仪表线路图..现代圣达菲2.7AT 4WD-4 2008 LA [KMHSH81D49**]
 2.0柴油涡轮增压发动机的真空管路图及增压压..现代圣达菲圣达菲 2007 发动机
 智能盒电路图..现代圣达菲SUV 2011 G4KE [KMHSH81B7B**]
 我想查一下倒车雷达电路图,请帮查一下传给..现代圣达菲现你 05年4月出厂 汽油6缸

Copyright @ 2009 www.car388.com All rights reserved. 蜀ICP备12014226号-2 增值电信增值业务许可证:川B2-20190647 服务电话:028-87038205 87039205 87020205 川公网安备 51010502010015号 公司地址:成都市龙泉驿区经开区南二路309号 鼎峰动力港 企业办公总部基地 12栋
2025-05-09.-.V28**