[返回列表.]    [免费下载畅易手机版APP ]

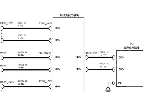
用户 tjr323 **当前提问:整车电路图

整车电路图

.尊敬的用户,欢迎你使用在线客服,客服已与您取得电话联系,您需要充电系统的资料。你的问题客服人员已为你处理完毕,请下载附件,如有疑问,欢迎和我们联系!2022年高合HiPhi X充电电路图资料.

附件:61962579729670.zip

我要的是慢冲模块电路图

.尊敬的用户,欢迎你使用在线客服,客服已与您取得电话联系,向您说明了情况,慢充充电就是交流充电,客服之前为您处理的是该车全部的充电资料,里面是有交流充电电路图的。你的问题客服人员已为你处理完毕,如有疑问,欢迎和我们联系!.


用户 tjr323 ***其他客服问题:
test:
  发动机电路图.. 依维柯欧胜2017-1[LNPHDRAG6J** ]
  查询停车制动的维修资料.. 东风雷诺雷诺科雷嘉2016-M5R-2.0L[LHMA4DGN5G** ]
  发动机电路图.. 兰博基尼LP5502010-CEH[ZHWGE52Z6C** ]
  发动机电路图.. 奥迪A8L2013-1[WAURGB4H5D** ]
  维修手册.. 福田BJ1045V9JD6-F22018-ISF2.8s5129T[LVBV3JBB0J** ]
  仪表总成电路图.. 福田BJ1045V9JD6-F22018-ISF2.8s5129T[LVBV3JBB0J** ]
以下是悦达牌相关车型的客服问题,希望对您有帮助
 2005年路虎发现者3发动机号位置图..路虎发现DISCOVERY3小型越野客车 2005 180505B01134448PN [SALLAAA546**]
 后杠,左后尾灯,左后杠灯的状态图片,帮忙..三菱JE3AZ293小型越野 2016 RH17164J12 [JE3AZ2931G**]
 发动机分解图..福田蒙派克S小型客车 2014 89639891 [LVCP2FBA7E**]
 福田轻卡发动机电脑版电路图..北京福田小型普通货车 2014 JL465Q-2AE [LVAV2AVB8E**]
 左右侧交通切换启动 C108000 怎么能消掉..奥迪WAUSHC4G小型轿车 2012 CNY003819 [WAUSHC4G7C**]
 节气门到油门踏板控制电路图..东风日产牌EQ7250AC小型轿车 2009年09-22 470788A [LGBF1DE099**]
 拆装宝马523仪表台维修资料..皖LA0898小型轿车 2007 01886387 [LBVNU15017**]
 找一个GLK300暖风水箱到发动机分解图..北京奔驰小型 2013.11月 272 948 [LE4GG8BB0E**]
 新世代全顺2016款怎么查不到啊?..江铃全顺牌小型普通轻客 2016款 LCP80349 [LJXCMDDB5L**]
 帮我找个这车的全车线路图 ,这车跟江淮瑞风S..江淮HFC7151MIV小型轿车 2016 03 18 G3376875 [LJ12EKR29G**]
 16年长城H6电路图..哈弗牌小型 16 1627017230
 铃木吉姆尼自动档变速箱维修手册..铃木小型车 2007 M13A [JS3JB43VX8**]

Copyright @ 2009 www.car388.com All rights reserved. 蜀ICP备12014226号-2 增值电信增值业务许可证:川B2-20190647 服务电话:028-87038205 87039205 87020205 川公网安备 51010502010015号 公司地址:成都市龙泉驿区经开区南二路309号 鼎峰动力港 企业办公总部基地 12栋
2025-01-12.-.V25VHTML-2025-