[返回列表.]    [免费下载畅易手机版APP ]

用户 17584508 **当前提问:小灯电路图

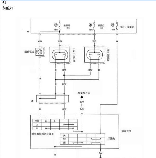
小灯电路图

.尊敬的用户,欢迎你使用在线客服,你的问题客服人员已为你处理完毕,请下载附件,如有疑问,欢迎和我们联系!.2013年昌河铃木北斗星小灯电路图

附件:59412192724981.rar


用户 17584508 ***其他客服问题:
  左前大灯高度调节马达电路图.. 长安福特蒙迪欧致胜2011年9月-GTDIQ0[LVSHBFDC0B** ]
  刹车开关电路图.. 道奇酷威2010-2·7[3D4PG6FD6A** ]
  升降器开关小灯电路图.. 一汽奔腾B502011-BWH[LFPH3ACC4B** ]
  查一下发动机电路图.. 宝马X32014-N20[WBAWX3101E** ]
  助力泵管路图.. 奥迪A82013-CGW[WAURGB4H2D** ]
  点火开关电路图,马达继电器电路图,马达继.. 上汽大众PoIo2013年3月-CPL[LSVPF66R2D** ]
以下是江西昌河铃木相关车型的客服问题,希望对您有帮助
 这个车保险盒 和中控锁电路图..铃木北斗星 2008 k14b [LVFAB2AD49**]
 电路图 主要是空调和发动机的..昌河铃木北斗星X5 2018. 4 K14B [LVFAD2AD3J**]
 发动机供电电路图,发动机控制电路图..铃木北斗星 2010 K14B [LVFAB2AD6A**]
 找个北汽昌河北斗星X5E,货运短续航版动力电..昌河铃木北斗星X5EEV168 进取版 2017 TZ205XSYS55C(电动机)(电动) [LKCBANB36H**]
 发动机正时链条图..昌河铃木北斗星 2012 K14B-D [LVFAB2AD3C**]
 发动机电脑针脚图..昌河铃木北斗星 2008 K14B [LVFAB2AD78**]
 发动机电脑控制线路图..昌河铃木北斗星 2006 DA465Q-2
 ABS 电路图..昌河铃木北斗星 X5 13
 北斗星04年的维修资料?x..昌河铃木北斗星 2004 1111
 空调和发动机散热电路图..江西昌河铃木利亚纳 2011.2 K14B-C [LVFAC2AD1B**]
 这个北斗星的水温传感器和凸轮轴传感器电路..铃木北斗星 2015 DA465QA-2 [LVFAB2AB6F**]
 北斗星电子转向电路图,三菱电脑板三个插头..昌河铃木北斗星 1 1 [1**]

Copyright @ 2009 www.car388.com All rights reserved. 蜀ICP备12014226号-2 增值电信增值业务许可证:川B2-20190647 服务电话:028-87038205 87039205 87020205 川公网安备 51010502010015号 公司地址:成都市龙泉驿区经开区南二路309号 鼎峰动力港 企业办公总部基地 12栋
2025-01-11.-.V25VHTML-2025-