[返回列表.]    [免费下载畅易手机版APP ]

用户 永丰 **当前提问:乘客检测系统控制单元线路图

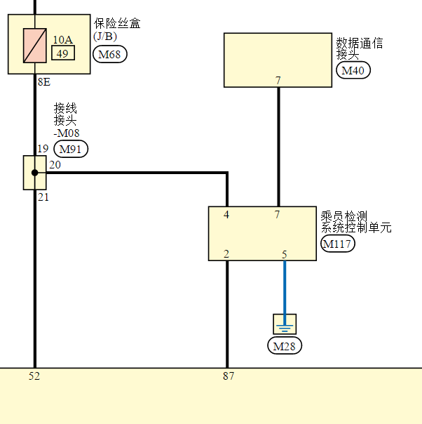
乘客检测系统控制单元线路图

.尊敬的用户,欢迎你使用在线客服,你的问题客服人员已为你处理完毕,请下载附件,如有疑问,欢迎和我们联系!.2018年英菲尼迪QX50乘员检测单元电路图

附件:32412712665114.rar

.尊敬的用户,欢迎你使用在线客服,你需要的资料在《畅易汽车维修技术支持平台》是有的,请直接登陆查询!查询方法:国外厂家 ->Infiniti(英菲尼迪)-QX50-2018[ 线路图 ] -> 电路图 -> H 约束系统 -> SRC SRS 安全气囊控制系统 -> SRS 安全气囊控制系统.2018年Infiniti(英菲尼迪)-QX50 乘员检测系统电路图


用户 永丰 ***其他客服问题:
test:
  转向灯线路图.. 雪铁龙C52013-00
  11年GMC房车后气动减震器电路图.. 通用GMC11-000[000** ]
  七代雅阁30针仪表定义.. 广汽本田雅阁2006-.
  福特探险者转向雨刷组合开关线路图.. 福特探险者2013-3.5
以下是东风英菲尼迪相关车型的客服问题,希望对您有帮助
 发动机控制系统电路图,发895387271@QQ.COM..东风英菲尼迪Q50L2.0T 手自一体 悦享版 2016 274A(2.0) [LGBW1PE08F**]
 360全景电路图..东风英菲尼迪Q50L 2018 274A [LQBW1PE05J**]
 20东风英菲尼迪qx50变速箱液压泵继电器电路图..东风英菲尼迪东风英菲尼迪qx50 20 KR20 [LGBW2PE45L**]
 东风英菲尼迪QX50的维修资料怎么没有..东风英菲尼迪QX50 2021 KR20 [LGBW2PE49M**]
 仪表,空调,底盘模块电路图来一份,资料没..东风英菲尼迪Q50L 2015 2.0 [LGBW1PE03F**]
 仪表左下角保险丝盒电路图和发动机舱保险丝..东风英菲尼迪QX50 2015 VQ25 [LGBW2DE42F**]
 通讯系统电路图,无钥匙进入系统,空调系统..东风英菲尼迪Q50 2015 274A [LGBW1PE06F**]
 空调系统电路图,空调模块电路图,..东风英菲尼迪Q50L英菲尼迪Q50L 2017年9月 274A [LGBW1PE05H**]
 ABS和 变速箱电路图..东风英菲尼迪Q50L2.0T 手自一体 悦享版 2016 274 930(2.0) [LGBW1PE05G**]
 通讯电路图。网络拓补图..东风英菲尼迪Q50L2.0T 手自一体 进享版 2018 274A(2.0) [LGBW1PE0XJ**]
 发动机针脚..东风英菲尼迪Q50L2.0T 手自一体 悦享版 2016 274A(2.0) [LGBW1PE07G**]
 音响资料..东风英菲尼迪Q50L2.0T 手自一体 豪华运动版 2021 274A(2.0) [LGBW1PE00M**]

Copyright @ 2009 www.car388.com All rights reserved. 蜀ICP备12014226号-2 增值电信增值业务许可证:川B2-20190647 服务电话:028-87038205 87039205 87020205 川公网安备 51010502010015号 公司地址:成都市龙泉驿区经开区南二路309号 鼎峰动力港 企业办公总部基地 12栋
2025-04-08.-.V25