[返回列表.]    [免费下载畅易手机版APP ]

用户 祥宇 **当前提问:前驻车雷达线路图4雷达

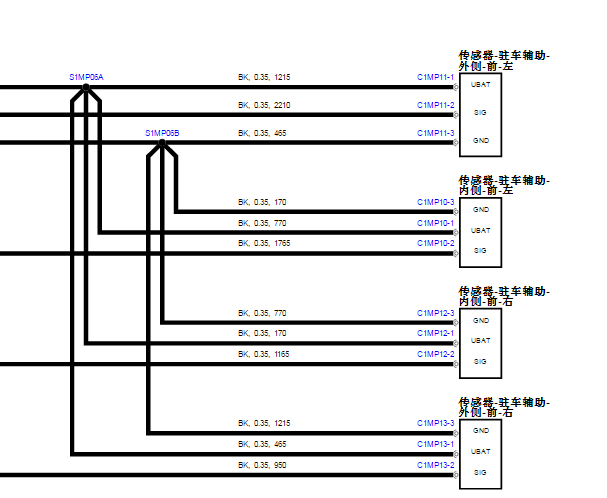
前驻车雷达线路图4雷达

.尊敬的用户,欢迎你使用在线客服,你需要的资料在《畅易汽车维修技术支持平台》是有的,请直接登陆查询!查询方法:国外厂家 -> Land Rover(路虎)-Discovery Sport(发现神行)- 2021 [ 专修手册 VIP] -> 维修电路图 ->电路图 ->413-13 驻车辅助系统 -> 倒车后视摄像头-> 表2.2021年路虎发现运动版前驻车雷达线路图


用户 祥宇 ***其他客服问题:
  启动系统线路图.. 奔驰E级 奔驰E级2020- 264 920 2.0L[LE4ZG8DB5L** ]
  找P0791故障码指引检测步骤,请给个文件.. 长安福特锐界2.0T 自动 EcoBoost 245 两驱豪锐型7座2020-CAF488WQB6(2.0)[LVSHFCAC5L** ]
  这个大灯线路图缺一根线,11号脚,麻烦找下.. 丰田亚洲龙2019-1[LFMAM54K5K** ]
  XT4打铁G114位置.. 凯迪拉克XT42021-LSY[LSGZK83LXM** ]
  前挡风玻璃喷水电机线路图.. 沃尔沃XC602019-B4204T23[LYVUE10D4L** ]
  油浮子线路图.. 铃木北斗星X52020-1[LVFAB2ADOL** ]
以下是路虎相关车型的客服问题,希望对您有帮助
 后桥差速器内部结构..路虎揽胜 2017 306PS [SALWA2FV9H**]
 帮我找下12年路虎极光后备箱保险盒FA1保险丝..路虎路虎极光 12 路虎 [SALVA1BGXC**]
 启动马达继电器的位置..路虎汽车Range Rover [揽胜]3.0T 手自一体 V6 SC Vogue 2016 306PS(3.0) [SALGA2VF9G**]
 帮我查一下这个进气排气可变轮有没有对位置..路虎揽胜极光 2015 204PT [SALVA2BG8F**]
 11年进口路虎发现4 正时皮带更换步骤,安装..路虎发现4 2011 306DT [SALAN2F40C**]
 故障码P25A9-13活塞冷却机油控制电路开路 电..路虎揽胜运动版 2014 204DT [SALWA2FN0H**]
 钥匙防盗模块安装位置..路虎自由人 04年 不详 [不详**]
 18年路虎神行机舱保险丝盒内部保险以及继电..路虎路虎发现神行 2018年 PT204 [L2CCA2B80J**]
 燃油系统电路图 发动机电脑电路图..路虎 发现4 2016 306ps [salan2v69g**]
 遥控器接收盒位置图..路虎揽胜 09 1
 后备箱锁块跟开关的线路..路虎发现 2013 306DT [SALAN2F67D**]
 柴油揽胜 重点发动机电路图发动机排量3.6..路虎揽胜柴油 10 不知道 [00**]

Copyright @ 2009 www.car388.com All rights reserved. 蜀ICP备12014226号-2 增值电信增值业务许可证:川B2-20190647 服务电话:028-87038205 87039205 87020205 川公网安备 51010502010015号 公司地址:成都市龙泉驿区经开区南二路309号 鼎峰动力港 企业办公总部基地 12栋
2025-05-11.-.V28**