[返回列表.]    [免费下载畅易手机版APP ]

用户 wsywyh **当前提问:09年卡迪拉克凯雷德座椅加热模块电路

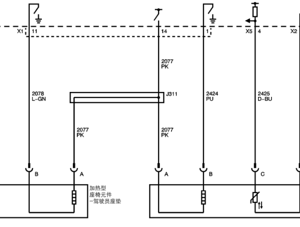
09年卡迪拉克凯雷德座椅加热模块电路图

.尊敬的用户,欢迎你使用在线客服,你的问题客服人员已为你处理完毕,请下载附件,如有疑问,欢迎和我们联系!.9年凯迪拉克凯雷德座椅加热模块电路图

附件:8995792055080.rar

有没有这车的维修手册,我想看一下座椅加热模块的电源

.尊敬的用户,欢迎你使用在线客服,客服为您处理了该车所有的座椅电路图和全车电源电路图,你的问题客服人员已为你处理完毕,请下载附件,如有疑问,欢迎和我们联系!.

附件:1151792056022.rar

.尊敬的用户,欢迎你使用在线客服,你需要的资料在《畅易汽车维修技术支持平台》是有的,请直接登陆查询!查询方法:国内厂家 -> 上海凯迪拉克-Escalade(凯雷德 )-2009[ 维修手册/诊断 /电路图 ] -> 第14章 座椅 -> 座椅加热和冷却 -> 示意图和布线图 .2009年上海凯迪拉克-Escalade(凯雷德) 座椅加热模块电路图


用户 wsywyh ***其他客服问题:
test:
  电路图.. 丰田霸道04年-2RT
  我想要这车的诊断故障码定义维修方向的资料.. 沃尔沃XC4019-2.0
  中华V3变速箱维修手册.. 中华V32017-HGUYGHIUOIOIJUOIJ[WXSCSDXSX** ]
  遥控器系统的电路图和原件位置图,在网站上.. 一汽马自达M605-
以下是凯迪拉克相关车型的客服问题,希望对您有帮助
 高压燃油系统电路图 维修手册..凯迪拉克SRX 2012 3.0 [3gyfn9e54c**]
 我需要比较全面的维修资料和全车线路图!谢..凯迪拉克赛威 2006 2.8LV6212PS [LSGDE53T87**]
 启动系统电路图和继电器保险丝图解..凯迪拉克凯雷德 2003 6.0L [1GYEK63N83**]
 发电机皮带型号..凯迪拉克SLS
 ATS-L节气门编程资料..凯迪拉克ATS-L 2015 LTG 2.0L
 仪表模块位置图..凯迪拉克SLS 2008 2.8 [11**]
 主副驾门锁线路图..凯迪拉克赛威 2007 LP1 [LSGDE53T27**]
  制动器,维修手册,维修资料?s..凯迪拉克XTS 2013
 变速箱发动机电路图可以发一份给我吗..凯迪拉克SRX 12 LFW [3GYFN9E52C**]
 您好,麻烦您,给找一下14年凯迪拉克SRX安吉..凯迪拉克SRX 14年 LFW [3GYFN9E55E**]
 11年凯迪拉克SRX节气门线路图..凯迪拉克SRX 11 XXX [XXX**]
 凯迪拉克SLS发动机控制电路图排量2.8..凯迪拉克SLS 2007 LPI [LSGDE53T67**]

Copyright @ 2009 www.car388.com All rights reserved. 蜀ICP备12014226号-2 增值电信增值业务许可证:川B2-20190647 服务电话:028-87038205 87039205 87020205 川公网安备 51010502010015号 公司地址:成都市龙泉驿区经开区南二路309号 鼎峰动力港 企业办公总部基地 12栋
2025-01-17.-.V25VHTML-2025-V18-11-5---2-